案例中心
当前位置: 首页 > 案例中心 > 生态加筋土边坡
四川攀枝花恒大城D4地块炳四蜀路边坡支护工程
施工时间:2015年12月-2016年3月
采用产品:整体钢塑土工格栅CATTX60-30、CATTX80-30型
墙面型式:现浇钢筋砼墙面、生态柔性坡面
解决工程问题:建设用地最大化,生态恢复,节省造价

项目简介

攀枝花恒大城位于炳四区,东接阿署达风景旅游区,北临金沙江大道,南靠玉佛寺景区,自然资源非常优越,项目二期打造花园洋房、公园华宅、观景小跃层,集城市公园、风情商业街、社区幼儿园、恒大会所等便捷配套于一体。

待解决工程问题

D4和D16之间为拟建炳四蜀路,路面高程在1244.5~1258.4米之间,D16地块场坪高程1236.0米,炳四蜀路将与D16地块形成8.5~22.4米的填方边坡。现状边坡较高处水平距离不足,不能采用坡率法放坡。考虑到边坡临近人居工程,边坡填筑需要结合边坡坡面生态恢复进行。

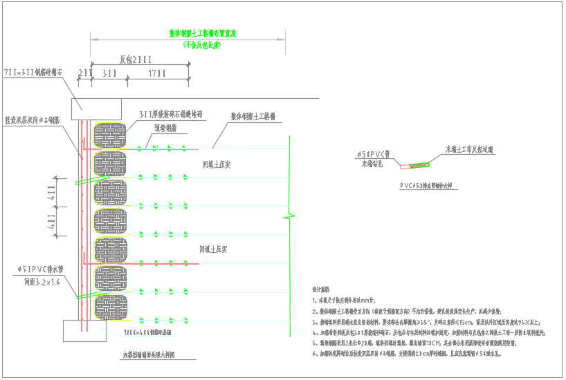
加筋土挡墙方案

设计采用直立式现浇墙面加筋土挡墙+土工格栅包裹式加筋土边坡方案。因边坡较高处自然放坡水平距离不足,设计采用高度不超过4米现浇钢筋砼墙面加筋土挡墙收住坡脚,上方自下至上采用1:1.75、1:1.75和1:1.50三级生态坡面加筋土边坡,中部留2米水平台阶,设置水沟,每阶底部均设置碎石水平排水层。整体钢塑土工格栅做为加筋材料,竖向间距0.4米。坡面采用土工格栅包裹生态袋全柔性墙面,可适应变形后期可绿化。加筋土边坡施工中在坡面反包袋装体内拌入草籽等绿化材料,后期对坡面浇水养护以便生态恢复。

     永固为此项目提供加筋土方案设计、加筋材料及现场技术服务。

全国服务热线

023-63600188

Copyright &copy; 重庆永固建筑科技发展有限公司 ALL Rights Reserved.  <a href="https://beian.miit.gov.cn/#/Integrated/recordQuery"><img src="http://www.cqyongu.cn/web/image/gongxunbu.png" style="width: 14px;height: 15px"/> 渝ICP备20009422号-1</a>